Description
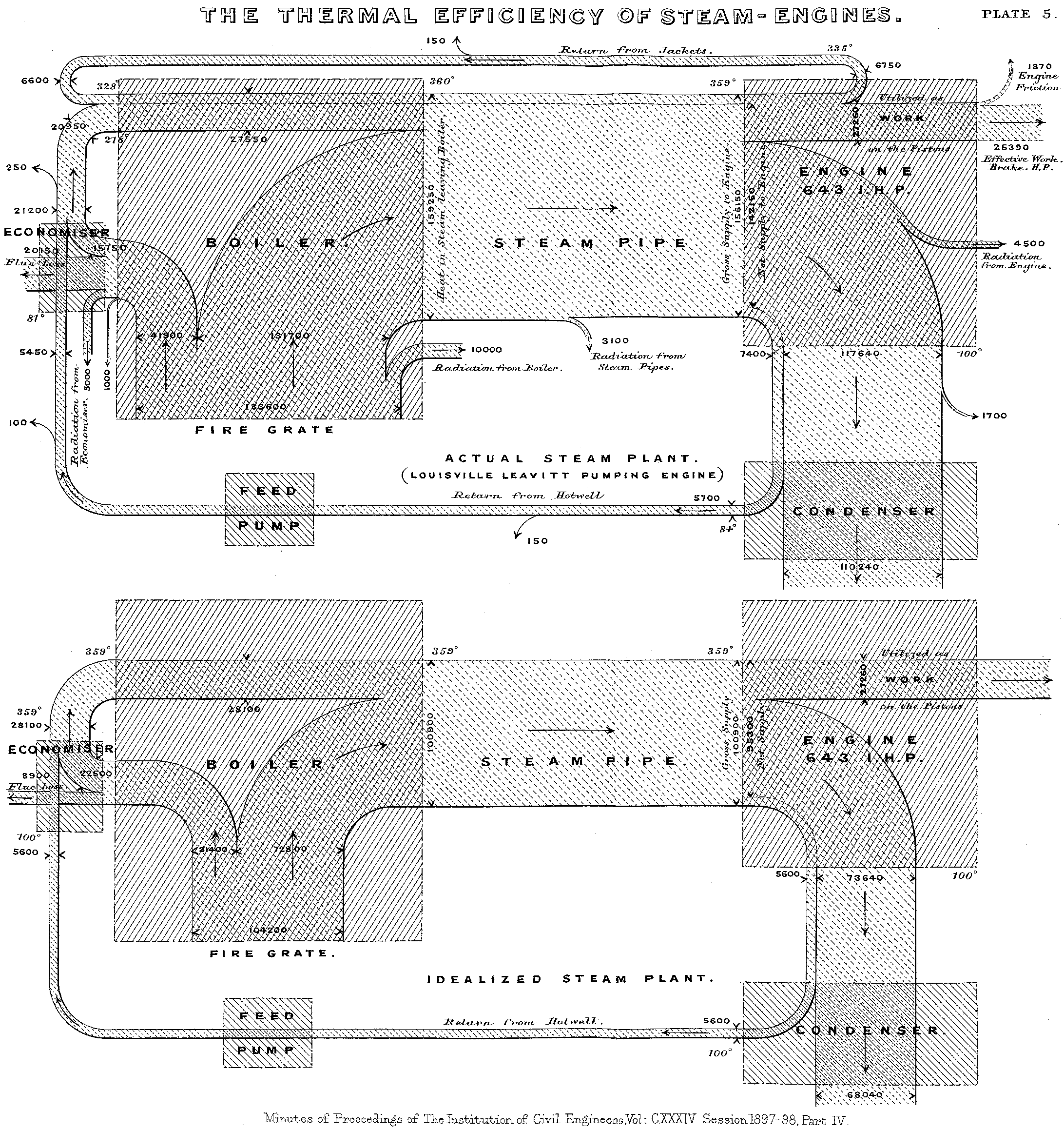
A scan of one of the first – if not THE first ever – published Sankey diagrams has now been added to the Dutch and German Wikipedia articles. Actually I had always wanted to get hold of a digital version of this this energy efficiency diagram published by Captain Henry R. Sankey in 1898 in the Minutes of Proceedings of The Institution of Civil Engineers. Vol. CXXXIV, Session 1897-98. Part IV.